I. Usage and Functions
The LY series plate and frame pressure oil filter is specifically designed for power plants, power stations, transformer substations of industrial and mining enterprises, lubricating oil storage rooms, tractor stations, oil, chemical, metallurgical units, etc. It is mainly used for filtering moisture and impurities from transformer oil, turbine oil, aviation hydraulic oil, fuel oil, and other oil liquids. The plate and frame oil filter consists of elements such as the filtering bed, oil pump, and filter. Filter papers or filter cloths are sandwiched between the filter plates and frames, which act as the filtering medium. The pressure from the clamping device secures the plates and frames to form a single filtering chamber. The filter paper or filter cloth compressed between the plates and frames performs the oil filtering function.
II. Cautionary Notes:
Check if the power wiring is correct and if the housing grounding is good.
2. Ensure the filter plates, frames, and oil filter papers are properly positioned.
Do not apply excessive force when tightening the filter plate; ensure the body is placed flat.
4. Always monitor the pressure and oil tank level while in use. If an abnormal sound from the oil pump is detected, immediately shut down and inspect.
5. After use, clean the residual oil from the case and disconnect the power supply.
Section 3: Structural Composition
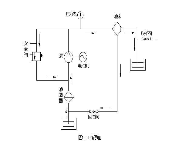
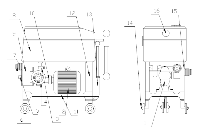
The unit consists of a gear pump (1), a safety valve (5), a return oil valve (3), a drain nozzle (7), a filter bed (8) including a pressure gauge, filter plate, filter paper, filter frame, and oil pan, a front bracket (12), a rear bracket (9), a base (11), a connecting rod (13), a coupling (10), and an electric motor mounted above the filter bed and below the base. The filter is installed on the front side of the gear pump, equipped with a return oil valve and connected to the oil pan via polyvinyl chloride pipes. The filter bed is mounted on the gear pump and above the brackets, with filter plates and frames (refer to Table 1) alternating to form separate filtering chambers, with filter paper sandwiched between them. The inlet and outlet oil hoses are connected to the inlet and outlet pipe fittings (15, 6), and the oil is drawn into the filter through the inlet oil port, filtered of larger impurities, and then enters the gear pump. As the electric motor drives the gear pump through the coupling, it exerts a squeezing action on the oil, causing the filtered oil to flow into the filter bed. The oil is purified as it passes through the filter paper, which also absorbs any remaining moisture in the oil due to its capillary action. The filtered oil is then drained out through the oil pipes. The safety valve controls the pressure in the pipeline system; when the oil pressure exceeds the specified value, the safety valve activates immediately, causing the filtered oil to circulate within the pump, preventing further pressure increase to ensure safe operation of the equipment. The return oil valve, utilizing the vacuum effect at the gear pump's inlet, draws oil from the oil pan into the filter. The drain nozzle is used for taking oil samples for pressure and other physical and chemical property tests. The unit is equipped with a base with roller structure (14), allowing it to be moved manually by pulling the connecting rod.
Four: Outline Structure Diagram & Working Principle Diagram



※The equipment's appearance, dimensions, and technical specifications are for reference only and may slightly vary with the continuous development of the product. Please refer to the actual product.
































