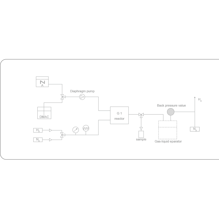
微通道反应器可用于各种加氢反应,包括催化剂加氢反应、氧化、还原反应、脱氧反应等,比如硝基加氢,不饱和键加氢,脱保护基等。适用于合成、**、化学等多个领域。
WeChat Official Account
Scan to follow Official Account
Gallery浏览完毕
微通道反应器可用于各种加氢反应,包括催化剂加氢反应、氧化、还原反应、脱氧反应等,比如硝基加氢,不饱和键加氢,脱保护基等。适用于合成、**、化学等多个领域。
Join
Successful Enterprise Join, Enjoy Multiple Privileges
Join Hotline:4006299930
Please scan with mobile phone
Customer Service
Service Hotline:4006299930
Official Account
WeChat Official Account, Get Business Opportunities
Scan to follow WeChat
Top